НТЦ по электронным компонентам и современным технологиям. Autex SPb Мы с Вами еще не знакомы Автэкс СПб
   
    Главная страница       Карта сайта    О фирме       Контакты       Библиотека       Продукция   

В.Д. Фельдман.
Некоторые особенности диагностирования технического состояния машин и механизмов использованием приборов кинематического контроля (кинематомеров)

"В качестве примера практического использования кинематомера «Диакин 3» для контроля зубчатых передач и редукторов рассмотрим результаты проверки кинематической точности..."

Кинематометрия является одним из наиболее эффективных методов контроля и диагностирования технического состояния машин и механизмов, в состав которых входят зубчатые и винтовые передачи, подшипники качения и скольжения, муфтовые соединения и т.п. звенья кинематических цепей. По сравнению с близкими по назначению и широко применяющимися в настоящее время методами диагностирования, основанными на измерении и анализе шума и вибрации машин, данный метод имеет ряд принципиальных особенностей и преимуществ, из которых можно выделить как минимум четыре наиболее важные.

Во-первых, он является прямым методом диагностирования, что позволяет без разборки механизма по результатам измерений определять не только вид дефекта того или иного из его звеньев, но и оценивать величину и степень развития данного дефекта. Полученные с использованием этого метода данные о величине кинематической погрешности и её отдельных составляющих могут быть легко сопоставлены с допусками, установленными для контролируемых механизмов в нормативной и/или конструкторской документации, что существенно облегчает постановку диагноза. Кроме того эти же данные могут быть использованы для расчета динамических нагрузок, возникающих при работе машины, что повышает достоверность прогнозирования её эксплуатационного ресурса.

Во-вторых, кинематометрия обеспечивает возможность контроля и диагностирования низкооборотных машин и механизмов (зубообрабатывающих станков, редукторов антенных приводов и т.п.), что практически невозможно в случае использования виброакустических методов. Кроме того, при необходимости, современные кинематомеры могут применяться при проведении статических измерений, позволяющих, например, выявлять деформации валов или величины зазоров в механических передачах.

Третьим важным достоинством данного метода является то, что он обладает повышенной чувствительностью, позволяющей измерять геометрические погрешности кинематических звеньев с разрешающей способностью для угловых перемещений до 0.3 угловых секунд, а для линейных до 0.1 мкм. Эта особенность позволяет использовать контроль кинематической точности для выявления дефектов машин на самой ранней стадии их развития.

Ещё одним (четвёртым) положительным качеством кинематометрии является то, что данный метод обладает высокой помехозащищённостью. С одной стороны это проявляется в том, что на результаты измерения кинематической погрешности диагностируемого механизма практически не оказывает влияние работа соседних механизмов. С другой стороны в спектре сигнала кинематической погрешности механизма полностью отсутствуют паразитные составляющие, связанные с резонансными колебаниями его корпусных деталей. В случае использования виброакустических методов диагностирования эти составляющие в той или иной степени обязательно присутствуют. Более того, при определённых условиях они могут существенно искажать реальную картину и приводить к ошибочным выводам при постановке диагноза.

Для проведения работ по контролю кинематической точности различных видов машин и механизмов используются специальные приборы – кинематомеры. В последнее время всё большее распространение получают цифровые кинематомеры, позволяющие не только осуществлять измерения кинематической погрешности, но и выполнять в полном объёме всю последующую обработку результатов измерения с использованием ЭВМ. К классу таких приборов относится, разработанный в СКБ «Индикатор» приборный комплекс (кинематомер) «Диакин-3» Данный прибор предназначен для проверки в автоматизированном режиме кинематической точности следующих механизмов:

  • редукторов различных типов (в том числе и волновых);
  • различных типов зубообрабатывающих станков;
  • различных видов зубчатых и винтовых передач;

    С его помощью определяются величины кинематической, накопленной и циклической (периодической) погрешностей механизмов, а также осуществляется диагностирование технического состояния основных звеньев их кинематических цепей. При этом выявляются эксцентриситеты зубчатых передач, их накопленные и циклические погрешности, местные дефекты зубьев, зазоры и перекосы, люфты при реверсе, дефекты подшипников и ряд других дефектов.

    В основе метода диагностирования, реализуемого в программном обеспечении прибора, лежит совместный анализ временной функции и спектра контролируемой погрешности, обеспечивающий достижение глубины диагностирования до уровня кинематического звена контролируемой цепи. По результатам проверки на дисплее ЭВМ и принтере распечатываются протокол проверки, графики кинематической погрешности виде временной функции и спектра, а так же диагностическая таблица с перечнем потенциальных дефектов контролируемой кинематической цепи. В стандартном исполнении (при оснащении прибора фотоэлектрическими инкрементными датчиками) кинематомер «Диакин-3» обеспечивает возможность контроля кинематической точности при угловых измерениях с погрешностью, не превышающей ± 1.5 угловых секунды и разрешающей способностью (дискретностью) до 0.3 угловых секунд. В случае линейных измерений погрешность прибора может составлять 3-4 мкм на 1 метре перемещения рабочего органа, при дискретности измерения 0.1 мкм. При необходимости возможно оснащение прибора лазерными или голографическими датчиками, с помощью которых точность и дискретность измерения кинематической погрешности может быть повышена примерно в 5 раз. Следует также отметить, что данный прибор позволяет проводить проверку точности позиционирования (линейного и углового) рабочих органов станков с ЧПУ, а так же точности координатных перемещений отсчётных устройств. В настоящее время различные модификации кинематомеров типа «Диакин», разработанных и изготовленных ОАО «СКБ «Индикатор», эксплуатируются на ряде предприятий машиностроительной и аэрокосмической промышленности, ориентированных на производство ответственной высокоточной продукции. В частности, кинематомеры «Диакин» различных модификаций используются на ОАО «Калужский турбинный завод», ОАО «Казанькомпрессормаш», а так же в МГТУ «СТАНКИН» для проверки кинематической точности прецизионных зубообрабатывающих станков и зубчатых передач. Кинематомеры «Диакин-2» и «Диакин-3» используются на ФГУП «НПО им. С.А. Лавочкина и ОАО «Сибирские приборы и системы» для испытаний редукторов специализированных шаговых приводов.

    Кинематомеры «Диакин-2» используются на ОАО «Завод «Редуктор» для ресурсных испытаний и проверки кинематической точности червячных редукторов, применяемых в атомной энергетике.

  • Приложение 1

    Пример диагностирования волнового редуктора с использованием кинематомера Диакин-3

    В качестве примера практического использования кинематомера «Диакин 3» для контроля зубчатых передач и редукторов рассмотрим результаты проверки кинематической точности волнового редуктора. Проверяемый редуктор имел в своём составе ведущий вал, на котором установлен волновой генератор h с двумя роликами,неподвижное жёсткое зубчатое колесо b c чиcлом зубьев Zb=204 и подвижное гибкое зубчатое колесо g c числом зубьев Zg=202, объединённое с ведомым выходным валом. Передаточное отношение редуктора i =101.

    На рис. п.1.1. представлена фотография кинематомера «Диакин 3», использованного при проверке редуктора. На фотографии показаны измерительный блок кинематомера и дисплей компьютера, на котором представлены графики временной функции и спектра кинематической погрешности. (Системный блок компьютера, также входящий в комплект кинематомера, на рисунке не показан.)

    На рис. п.1.2., п.1.3. и п.1.4. представлены фотографии подготовленного к проверке волнового редуктора. На фотографиях видно, что на выходном (тихоходном) вале редуктора установлен инкрементный датчик углового перемещения ЛИР 190А, а на входном (быстроходном) вале - датчик углового перемещения ЛИР 350. Датчики помощью кабелей подключены к ответствующим входам измерительного блока.


    Рис. п.1.1. Использование кинематомера «Диакин 3» при проверке редуктора.

    Рис. п.1.2. Волновой редуктор, подготовленный к проверке.

    Рис.п.1.3. Подготовленный к проверке волновой редуктор, на входном и выходном валах которого установлены инкрементные датчики угловых перемещений (вид со стороны выходного вала).

    Рис.п.1.4. Подготовленный к проверке волновой редуктор, на входном и выходном валах которого установлены инкрементные датчики угловых перемещений (вид со стороны входного вала и привода).
    Для установки датчиков на валах редуктора использовались специальные юстировочные приспособления. Неподвижные части датчиков были зафиксированы от проворота с помощью пантографов. Входной вал редуктора при проверке через гибкую муфту приводился во вращение с помощью электродвигателя и вспомогательного понижающего редуктора. Результаты измерения кинематической точности волнового редуктора приведены в представленном ниже протоколе проверки, который был сформирован кинематомером в автоматизированном режиме поле завершения проверки. Как видно из протокола (см. таблицу П.1), обследованный редуктор имеет значительную кинематическую погрешность, равную 1276 угловым секундам. Накопленная погрешность редуктора при этом составляет 463 угловые секунды, а циклическая – 960 угловым секундам. Анализ графиков временной функции и спектра кинематической погрешности (см. рис. п.1.5 – п.1.8), а также приведённой в протоколе диагностической таблицы (см. таблицу П.2), позволяет определить основные причины и источники погрешности редуктора и сделать выводы о его техническом состоянии (см. «Выводы по результатам проверки» в протоколе). В этих выводах констатируется, что обследованный редуктор имеет неудовлетворительные характеристики, связанные как с погрешностями изготовления и сборки, входящей в его состав волновой зубчатой передачи, так и с конструктивными просчётами, характеризующимися недостаточной жёсткостью его выходного вала.
    Приложения. ПРOТOKOЛ ПРOBEРKИ кинeмaтичecкoй тoчнocти волнового редуктора
    Использованное средство измерений: кинематомер «ДИАКИН-3»
    Погрешность измерения: ± 5 угловых секунд
    Наименование проверяемого изделия: волновая зубчатая передача
    Передаточное отношение передачи:101

    РE3УЛЬТАТЫ ПРOBEРKИ

    Haпрaвлeниe вращения входного вала зубчатой передачи Haкoплeннaя пoгрeшнocть, угл.ceк. Циклическая пoгрeшнocть, угл.ceк. Kинeмaтичecкaя пoгрeшнocть, угл.ceк.
    По часовой стрелке 463.4 960.4 1276.6
    Выводы по результатам проверки

    1.В результате проверки выявлены следующие дефекты кинематических звеньев волновой передачи редуктора:

    1.1. Радиальный бой, перекос, люфт (до ± 0.5 мм) входного вала (вала генератора), проявляющийся на частоте 101 об./об.вых.вала.

    1.2. Недостаточно высокая жесткость выходного вала, приводящая к тому, что выходной вал имеет дополнительное биение, вызванное воздействием генератора.

    1.3. Вероятно имеют место эксцентриситет и/или повышенная накопленная погрешность неподвижного жесткого колеса. Этот дефект проявляется в виде накопленной погрешности волновой передачи. Кроме того наличие этого дефекта косвенно подтверждается наличием в спектре кинематической погрешности комбинационных частот, возникающих в результате модуляции зубцовой частоты передачи (204 об./об. вых. вала) и частоты вращения генератора (101 об./об. вых. вала) частотами, равными или кратными частоте вращения выходного вала.

    1.4. Вероятно имеет место повышенная накопленная погрешность, а также эксцентриситет оси вращения гибкого колеса относительно оси жесткого колеса, что также может влиять на величину накопленной погрешности передачи. На это также указывает наличие в спектре погрешности комбинационных частот.

    1.5. Вероятно имеют место погрешности профиля и шага зубьев жесткого и гибкого зубчатых колес передачи, следствием чего может являться наличие значительной циклической погрешности передачи на частоте 204 об./об. вых. вала и её гармониках.

    1.6. Фактическая точность зубчатых колёс волновой передачи ниже 11 степени точности, что недопустимо для кинематических передач, используемых в сиcтемах управления.

    Графики погрешностей волновой передачи от угловой скорости

    Рис.П.1.5. График Временной функция кинематической погрешности волновой зубчатой передачи при вращении входного вала по часовой стрелке.

    Рис.п.1.6. График временной функция накопленной погрешности волновой зубчатой передачи при вращении входного вала по часовой стрелке.

    Рис.п.1.7. График спектра кинематической погрешности волновой зубчатой передачи при вращении входного вала по часовой стрелке с разрешением по частоте 1*1.

    Рис.п.1.8. График спектра Кинематической погрешности волновой зубчатой передачи при вращении входного вала по часовой стрелке с разрешением по частоте 1*4.
    Пример контроля кинематической точности зубодолбёжного станка мод. 5М150 ПФ3 с использованием киинематомера Диакин-3

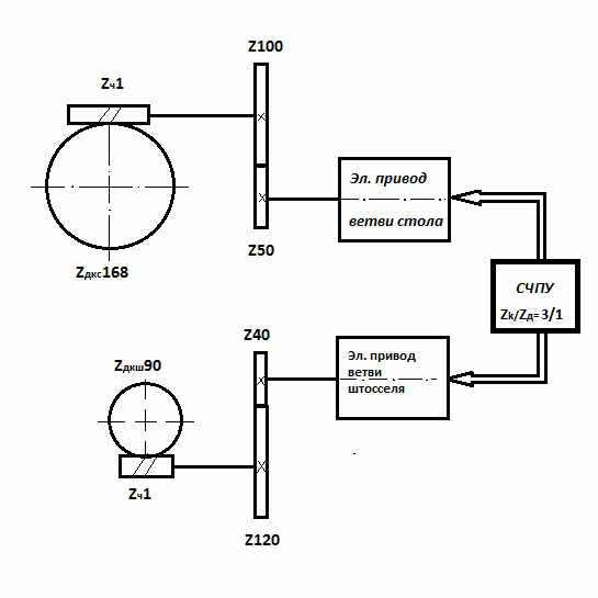
    Нашими специалистами проводилась проверка кинематической точности зубодолбёжного станка мод.5М150 ПФ, который прошёл модернизацию на одном из станкостроительных заводов С-Петербурга. Принципиальной особенностью данной модернизации являлось то, что согласованные угловые перемещения ветвей стола и долбяка станка были обеспечены с помощью двух независимых приводов, управляемых системой ЧПУ. При этом в значительной степени были сокращены механические звенья цепи обката-деления, в том числе: зубчатые колёса гитары деления, конические зубчатые колёса и т.д. Такая модернизация, по мнению разработчиков, должна была положительно сказаться как на производительности, так и на точности станка. Проверка подобного оборудования, имеющего « развязанную» кинематику цепи обката-деления, производилась нами впервые. В процессе её выполнения решались две основные задачи. Во-первых, проверялась принципиальная возможность достижения заявленного разработчиками класса точности станка, которая во многом зависела от согласованной работы приводов ветвей стола и штосселя, управляемых системой ЧПУ станка. Во-вторых, решались стандартные задачи по диагностированию технического состояния и оценке качества изготовления и сборки механических звеньев цепи обката-деления станка после ремонта.

    Кинематическая схема зубодолбёжного станка мод. 5М150 ПФ представлена на рис.п.2.1. На схеме показаны две ветви цепи обката-деления станка – ветвь стола и ветвь штосселя, каждая из которых имеет свой собственный привод. Настройка и согласованная работа этих приводов обеспечивается программно с использованием системы ЧПУ станка. При проведении проверки цепь обката-деления станка была программно настроена на соотношение чисел зубьев нарезаемого колеса (Zk) и долбяка (Zд) равное Zk/Zд=3/1. Иными словами в процессе проверки за один оборот стола шпиндель штосселя совершал три полных оборота.

    На рис. п.2.2 и п.2.3. представлены фотографии установленного на зубодолбёжном станке кинематомера.

    Как видно из рисунков, на столе и шпинделе штосселя станка с помощью специальных юстировочных приспособлений были установлены датчики угловых перемещений. Конструкция указанных приспособлений позволяет проводить выставку датчиков в радиальном и торцовом направлениях точностью до 0.005 – 0.02 мм, что обеспечивает возможность измерения кинематической точности зубодолбёжного станка погрешностью не превышающей 2.5 – 3 угловых секунд . Датчики фиксируются от проворота с помощью пантографов, конструкция которых позволяет исключать дополнительную погрешность измерения, которая может иметь место при наличии оставшегося после выставки радиального биения датчика. На заднем плане рис. п.2.2 видна аппаратная часть кинематомера (измерительно-вычислительный блок и компьютер), которая соединена с датчиками с помощью кабелей.

    Результаты, полученные при проведении контроля кинематической точности станка, приведены ниже в Протоколе проверки от 31 марта 2009 г., сформированным прибором в автоматизированном после завершения процесса измерений. Как видно из таблицы протокола п.2.1, в которой производилась «метрологическая» оценка соответствия точности станка требованиям ГОСТ 658-89 «Станки зубодолбёжные. Нормы точности», фактическая точность цепи обката станка на момент проверки удовлетворяла требованиям только нормального класса точности (класса «Н»). Это на один класс ниже паспортной точности станка (класс «П») , которую предполагалось достигнуть при проведении его модернизации и ремонта. Анализ данных, представленных на графиках временной функции и спектра кинематической погрешности (рис. п.2.4 – п.2.7), а также в диагностических таблицах 1 и 2, позволил выявить (диагностировать) основные причины неудовлетворительной точности станка. Перечень дефектов станка, на которые было обращено внимание Изготовителя в Выводах по результатам проверки, оказался довольно значительным и включал в себя:

  • местные дефекты зубьев червячных делительных колёс стола и штосселя (см. рис. п.2.4 и п.2.6);
  • радиальное (или возможно торцовое) биение червячного делительного колеса штосселя;
  • заедание в подшипниках шпинделя штосселя;
  • заедание в упорных подшипниках делительного червяка стола, имеющее место при вращении стола по часовой стрелке;
  • кинематический и/или геометрический эксцентриситет цилиндрического зубчатого колеса Z40, установленного на вале 5 в ветви штосселя.

    Следует особо отметить, что в результате проверки не было выявлено заметных составляющих кинематической погрешности станка, связанных с рассогласованием работы управляемых электроприводов, установленных в ветвях стола и штосселя станка. Изготовитель станка по результатам проверки провёл разборку и визуальный осмотр предполагаемых дефектных звеньев станка, которые полностью подтвердили правильность диагнозов по всем указанным выше позициям.

    Для устранения выявленных дефектов был выполнен комплекс ремонтно-регулировочных работ, которые включали в себя:

  • замену дефектного червячного делительного колеса штосселя;
  • замену зубчатого колеса Z40 в ветви штосселя;
  • замену одного из упорных подшипников червяка
  • проведение регулировок звеньев, в которых имели место заедания и т.п.

    В результате удалось повысить точность станка до паспортных требований (класса «П» по ГОСТ 658-89) и без замечаний сдать станок Заказчику.


  • Рис.П.2.1. Кинематическая схема цепи обката-деления зубодолбёжного станка 5М150 ПФ

    Рис. П.2.2. Проверка кинематической точности зубодолбёжного станка мод. 5М150 ПФ (вид сбоку).

    Рис. П.2.3. Проверка кинематической точности зубодолбёжного станка мод. 5М150 ПФ (вид спереди).
    ПРOТOKOЛ ПРOBEРKИ кинeмaтичecкoй тoчнocти цeпи oбкaтa-дeлeния зубодолбежного cтaнка

    Дата проведения измерений31-03-200913:40:39
    Модель станка: 5М150 ПФ3
    Наибольший диаметр обрабатываемого колеса:800 мм
    Настройка станка: Zк/Zд =3/1

    РE3УЛЬТАТЫ ПРOBEРKИ
    Haпрaвлeниe врaщeния cтoлa Haкoплeннaя пoгрeшнocть, угл.ceк Пeриoдичecкaя пoгрeшнocть, угл.ceк Kинeмaтичecкaя пoгрeшнocть, угл.ceк
    По часовой 26.1 13 52.2
    Против часовой 49.6 11.9 84.5
    Дoпуcк:
    Класс Н
    Класс П По ГОСТ 658-89


    -
    50
    32


    -
    16
    10
     
    Kлacc тoчнocти: фaктичecкий «H» (пo пacпoрту «П») Выводы по результатам проверки
    1. При проверке станка выявлены ярко выраженные местные дефекты зубьев червячного делительного колеса стола, вызванные их повреждениями, в том числе:
    - до 15-20 угл. сек. при вращении стола по часовой стрелке;
    - до 10 -12 угл. сек. при вращении стола против часовой стрелки.
    2. Выявлены местные дефекты зубьев червячного делительного колеса штосселя до 12-15 угл. сек.
    3. Вероятно имеет место радиальное (а возможно и торцовое) биение червячного делительного колеса штосселя относительно оси вращения штосселя, связанное с погрешностями его монтажа (признаком данного дефекта является значительное отличие величин накопленной погрешности штосселя при вращениях по и против часовой стрелки).
    4. Возможно наличие заеданий в направляющих делительного колеса штосселя (признаком данного дефекта является наличие в спектре кинематической погрешности 2, 3, 4 и 5-й гармоник от частоты вращения штосселя).
    5. Вероятно имеют место заедания в упорном подшипнике делительного червяка стола, работающем при вращении стола по часовой стрелке (признаком этого является наличие в спектре кинематической погрешности 2, 3, 4 и 6-й гармоник от частоты вращения червяка).
    6. Возможно имеет место повышенная накопленная погрешность зубчатого колеса Z 40, установленного в ветви привода штосселя, которая связанна с погрешностями его изготовления и/или монтажа (признаком данного дефекта является составляющая спектра кинематической погрешности, проявляющаяся на относительной частоте вращения этого зубчатого колеса, равная 810 оборотам за оборот стола)
    Графики погрешностей волновой передачи от угловой скорости

    Рисунок п.2.4. График временной функции кинематической погрешности.

    Рисунок п.2.5. Спектр кинематической погрешности.
    Для другого образца станка:

    Рисунок 2.6. Угловое перемещение стола в долях оборота. График временной функции кинематической погрешности.

    Рисунок п.2.7. Угловое перемещение стола в долях оборота. Спектр кинематической погрешности.
        Главная    Карта сайта    О фирме    Контактная информация    Библиотека    Продукция   

    Автэкс СПб 1999
    Ленинградский геофизик 2004